
一、产品用途、特点 |
|||||||||||||||||||||||||||||||||
| 1、KBG-315/6YZ(或KBG-200/6YZ)矿用隔爆型移动变电站用高压真空开关用作移动变电站高压侧开关,主体是6KV真空断路器,是高压负荷开关的新型替代产品,电动分合闸,也可以实现远距离分、合闸操作,控制灵活方便可靠。它可与各种型号的低压侧开关或低压保护箱配套使用。 |
|||||||||||||||||||||||||||||||||
| 7、本开关与BXD -1000 /1140·660(或BXD -1000 /1140·660)低压保护箱配套使用时,为不改变现有移变的接线,高低压侧之间的信息采用载波传送。高1、高2线将~100V电源,送到低压保护箱,同时将低压保护箱的各种保护信息通过载波传送回本开关,来控制断路器跳闸。 | |||||||||||||||||||||||||||||||||
二、型号说明 |
|||||||||||||||||||||||||||||||||
![]() |
|||||||||||||||||||||||||||||||||
| 三、使用环境 | |||||||||||||||||||||||||||||||||
| 1、海拔高度不超过1000m; 2、周围环境温度-5℃~+40℃; 3、周围空气平均相对湿度不大于95%(+25℃); 4、污染等级为3级;安装类别为Ⅲ类; 5、在有甲烷和煤尘爆炸危险的空气中; 6、在没有淋水的地方; 7、无对金属和绝缘有害的气体。 |
|||||||||||||||||||||||||||||||||
| 四、技术参数 | |||||||||||||||||||||||||||||||||
| 1、额定电压
6KV 2、额定电流 200A、315A 3、电源频率 50Hz 4、工作制 连续工作制 5、操作电压 ~170V,48VDC 6、外型尺寸 811×1106×678(长、宽、高、) 7、重量 410kg |
|||||||||||||||||||||||||||||||||
| 过载保护特性 | |||||||||||||||||||||||||||||||||
|
|||||||||||||||||||||||||||||||||
| 五、结构 | |||||||||||||||||||||||||||||||||
| 1、机壳用钢板焊接加工制成。 2、断路器底架上装有4个轮子,可在主腔底板的轨道上推进拉出。断路器需修理或更换时,可将箱门打开,松开断路器推拉轴的两个螺栓,拉出两根延长轨道,断路器便可拉出隔爆箱外。 3、两侧各装有一套电缆连接器,可同另一台移变并联运行。连接器的规格有200A、315A两种,出厂时安装两台200A连接器,如需要315A连接器,需另订货。 4、门内侧装有保护器盒,上方有数字电压表、数字电流表、信号显示窗;中部有载波接收板、信号板盒脱扣板;下部有复位、合闸、分闸,试验和急停五个按钮。急停按钮推入后,前级开关分闸,本级开关脱扣器断电。门与箱体铰链连接,打开后可自由转动。 5、主腔内装有ZNA-6/400-12.5型高压真空断路器、压敏电阻及控制电源变压器、电流互感器。 6、控制回路的电气联接均采用插接式,便于各部件维修更换。 7、联锁:(1)断路器与手把之间有机电闭锁,手把在分断位置时,或合闸不到位,断路器不能合闸。(2)门与控制回路有电气闭锁,开门时先拧开闭锁螺栓断开控制回路,使上级开关和本开关跳闸。 |
|||||||||||||||||||||||||||||||||
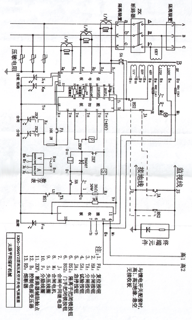
| 六、工作原理 | |||||||||||||||||||||||||||||||||
| 本开关工作原理如开关电气原理图所示。电路包括主回路、操作控制电路和保护电路三部分。主回路有断路器;控制回路有控制电源变压器、继电器、按钮和电机合闸回路等;保护电路包括载波接收板、信号板、脱扣板和压敏电阻,实现过载保护、短路保护、欠压保护、过电压保护。本开关的保护电路即受本开关保护信号的控制,又受低压侧保护箱各种保护信号的控制。 1、对低压侧的保护:低压侧保护箱的发送板,正常情况下,向本开关发送2KHz的载波信号,接收侧发生欠压、过载、短路或漏电时,低压侧保护箱2KHz的信号消失,接收板输出低电位,脱扣板的端子17为低电平,脱扣机构不脱扣;当低压侧发生欠压、过载、短路或漏电时,低压侧保护箱2KHz的信号消失,接收板输出为高电位,使脱扣板脱扣,断路器断开。 2、对高压的保护 (1)过载保护:互感器输出的正比于电流的电压信号,输入信号板中的比较器,经一定的延时,使电平变换器电平改变,其结果,一方面使过载指示灯亮,另一方面脱扣板17得到高电平,使欠压线圈断电,分励线圈通电,从而使断路器脱扣分闸。本保护器的过载整定范围为0.4-1倍开关额定电流。 (2)短路保护:当发生短路时,互感器输出的电压信号瞬时加到信号板的比较器,瞬时使电平变换器电平改变,结果,一方面使短路指示灯亮,另一方面使断路器脱扣分闸。本保护器的短路整定范围为3-10倍开关额定电流。 (3)欠压保护:电源电压经整流分压输入到脱扣板的串行计数器12脚,当电压为0.7-0.45倍额定电压时,经1-5s的延时,计数器有高电平输出,使信号板的电平变换器电平改变。其结果与过载保护相似,一方面使欠压指示灯亮,另一方面使断路器脱扣分闸。 (4)过电压保护:用压敏电阻实现保护。 |
|||||||||||||||||||||||||||||||||
| 七、安装 | |||||||||||||||||||||||||||||||||
| 1、收到开关后应开箱检查,清点备件和随机文件是否齐全,外观检查隔爆面、手柄、连接器等不应有损坏;紧固件不应有松脱;开关按钮应动作灵活可靠;电连接和接插件应接触良好。 2、绝缘电阻应符合要求(检查时断开电子保护电路);使用环境条件符合本说明书第二条。 3、检查短路、过载整定值是否与实际相符。 4、检查各防爆面间隙是否符合要求。 5、上述检查均正常后即可将开关安装在移动变电站的高压侧。 6、下井安装就位后,按要求接地。 7、本开关可与BXD—1000/1140·660(或BXD—800/1140·660)低压保护箱、任意型号的矿用馈电开关及其他型号的低压保护箱配套使用,但需注意: (1)与BXD—1000/1140·660(或BXD—800/1140·660)保护箱配套使用时,本开关内部的接线,不需要作任何变化。 (2)与任意型号的矿用馈电开关配套使用时,需将接收板拔掉,将高1、高2分别绝缘、包好悬空。 (3)与其他型号的低压保护箱配套使用时,请用户提出要求,由厂方改变接线。 |
|||||||||||||||||||||||||||||||||
| 八、操作及整定 | |||||||||||||||||||||||||||||||||
| 1、合闸:先将手柄搬到合闸位置,并将手柄上的闭锁螺栓拧入,使限位闭锁开关的触点接通。控制电源开关通后,分闸指示灯亮,电压表有指示,表示控制电源变压器和保护电路有电,手柄在合闸位置时(断路器真空管的动触头已与电网接触)。按下复位按钮FA(若低压侧为BXD型低压保护箱,应先按保护箱的复位按钮),欠压线圈有电吸合,允许合闸。按下合闸按钮,电动机转动。带动棘轮机构压缩储能弹簧并带动凸轮连杆机构动作,到达储能弹簧解脱位置时断路器便迅速合闸。合闸的同时辅助触点断开电动机和分闸指示灯电源。接通合闸指示灯电源,电机停转,分闸灯灭,合闸灯亮。 2、分闸:按动停车按钮,欠压线圈失电、断路器跳闸。若需断路器与电源脱开,可将手柄打到分断位置,并将其手柄锁定住。 3、试验:为了检验真空开关的过载、短路保护功能,设有试验按钮。当开关在合闸状态时,按下试验按钮,超过动作整定值的电压信号输入信号板动作电路,使欠压线圈失电,分励线圈得电,真空开关跳闸,说明开关的保护电路正常,可以投入送电运行。否则检查跳闸控制电路和器件或者机械部件是否有故障。(注意:做该项检验时,短路瞬时整定拨码开关在3的位置上时,短路保护瞬时动作;若短路瞬时整定拨码开关在4及以上的位置时,过载保护延时动作)。 4、动作电流整定方法:如表,整定值直接以数字表示。但动作电流倍数必须根据被保护变压器的实际容量来确定。因为本开关的额定容量为200A。如配用的变压器为1000KVA,额定电流为96A。要求开关在正常运转下不跳闸,出现短路6倍时跳闸,整定如下: 长延时拨码开关整定在0.5位。 瞬时拨码开关整定在3位。 |
|||||||||||||||||||||||||||||||||
| 码开关表示值如下表: | |||||||||||||||||||||||||||||||||
|
|||||||||||||||||||||||||||||||||
| 5、欠压延时为1-5秒。 6、急停:为了在紧急情况能迅速切断电源,设有急停按钮JA。按进JA时,上级及本级开关断电。 7、当负载运行时有其他意外情况需紧急断电时可用急停按钮JA,使上级高压开关迅速跳闸。 8、如需开门,首先要把手把打到分断位置(断路器脱离电源),并锁定住手把;再松开门上的闭锁螺栓;然后再松开门上的其他螺栓。 |
|||||||||||||||||||||||||||||||||
| 九、维护 | |||||||||||||||||||||||||||||||||
| 1、高压真空开关在使用过程中要定期进行检查和维修。 2、开关处于断电待用状态时要将手柄打到分断位置,并锁定住,或前级开关断电。 3、断路器在开断短路电流3次后,或开断额定1000次左右,应检查调整触头开距,超程(出厂时触头开距为8±1mm,超程为3±1mm)。 4、每年对真空管进行一次真空度检查。 5、维修时断路器的转轴和摩擦部分,应涂以润滑油。 |
|||||||||||||||||||||||||||||||||
| 十、包装运输和保管 | |||||||||||||||||||||||||||||||||
| 1、随产品应附有装箱单、合格证、使用说明书、专用工具各一份。 2、产品运输时应使开关牢固固定在运输车上,不得倒置或碰撞,不能淋雨雪。 3、保管时应放在通风、干燥、无腐蚀性气体的仓库内,保管环境温度-10℃-40℃。 |
|||||||||||||||||||||||||||||||||
| 十一、定货须知 | |||||||||||||||||||||||||||||||||
| 1、订购时请写清型号、数量、供货时间; 2、提出另加备用零、部件名称及数量; 3、有特别要求务请注明。例如与其他型号的低压保护箱配套使用,需予先说明。 |
|||||||||||||||||||||||||||||||||
| 太原市平阳煤矿机械厂 厂址:山西省太原市坞城南路296号 邮编:030031 电话:(0351)7964808 13509717733 |
|||||||||||||||||||||||||||||||||
|